规范
相关产品编号
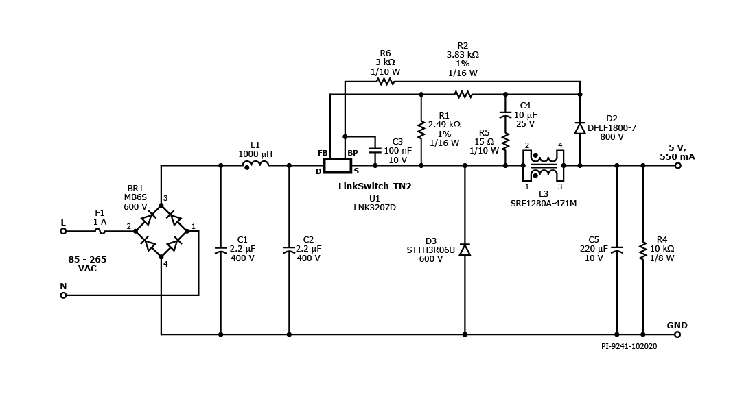
LNK3207D
设计类型
参考设计报告(RDR)
拓扑结构
巴克
电压输出1
5.00 V
文(分钟)
85
马克斯(Vin)的
265
P(无载)
40.00兆瓦
简历/ CC
CC
效率
68.00%
孤立?
没有
输出数
1
输出功率
2.75 W
Gerber文件
rdr - 721 _gerber.zip


