产品规格
相关产品编号
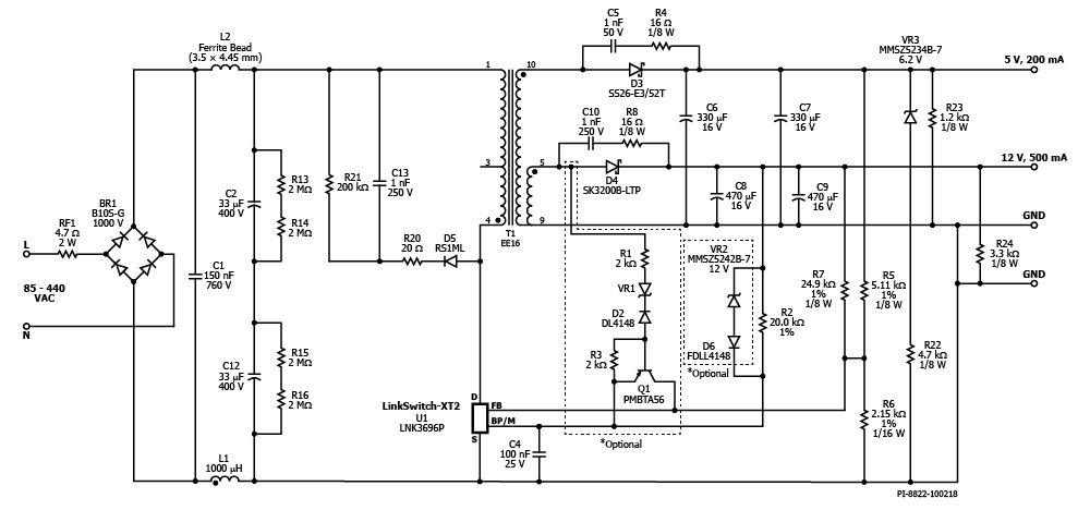
LNK3696P
设计类型
参考设计报告(RDR)
拓扑结构
回扫
电压输出1
5.00 V
电压输出2
12.00 V
文(分钟)
85
马克斯(Vin)的
440
P(无载)
120.00兆瓦
简历/ CC
简历/ CC
效率
80.00%
是否隔离?
没有
输出数
2
输出功率
7.00 W
OVP吗?
是的
相关的部分
LNK3696P
Gerber文件
rdr - 736 _gerber.zip


