產品規格
相关产品编号
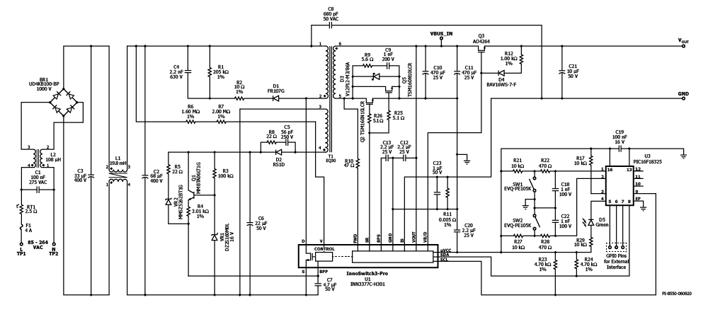
INN3377C-H301
設計類型
参考设计报告(RDR)
拓撲結構
回扫
RoHS吗?
是的
输出电压(最小值)
3.00 V
输出电压(最大值)
20.00 V
电压输出1
3.00 V
电压输出2
8.00 V
电压输出3
20.00 V
文(分钟)
85
马克斯(Vin)的
265
可变功率输出
是
P(无载)
29.00兆瓦
简历/ CC
简历/ CC
效率
88.00%
欧盟ErP合规?
是的
隔離式?
是的
输出数
1
輸出功率
40.00 W
OVP吗?
是的
PFC吗?
没有
相关的部分
INN3377C
Gerber文件
rdr - 641 _gerber.zip


