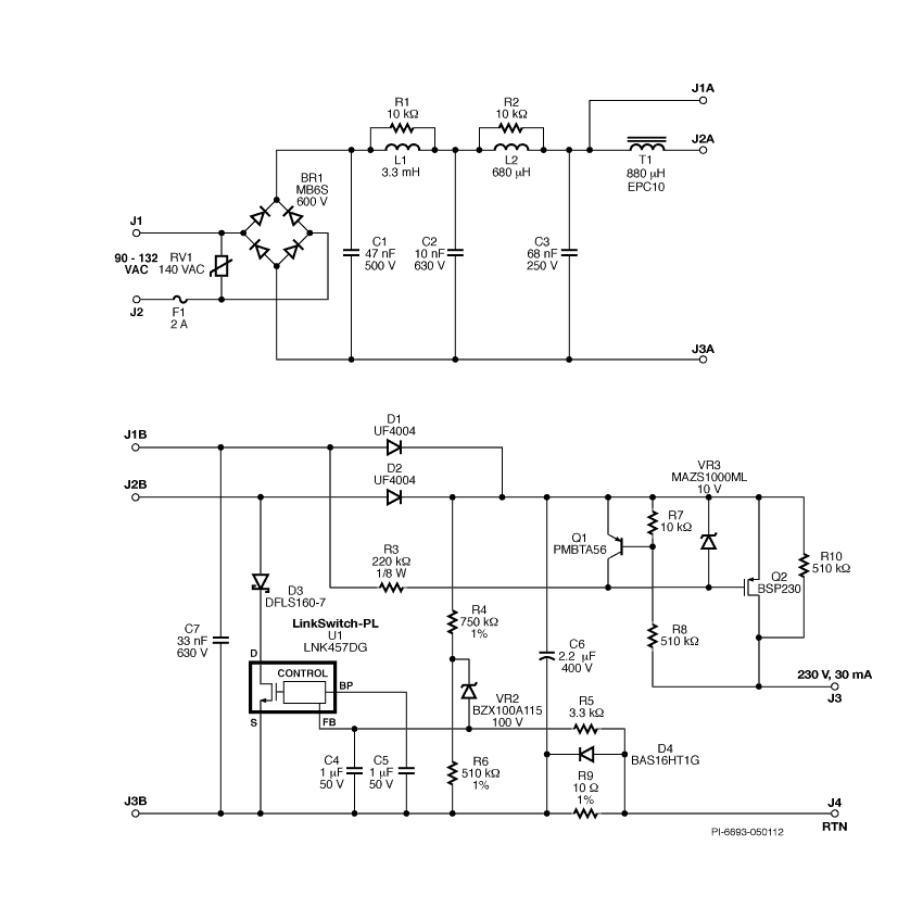
产品规格 设计类型 设计示例报告(DER) 拓扑结构 促进 VOUT 1 230.00 v vin(最小) 90 VIN(最大) 132 CV/CC CC 隔离式? 不 输出数量 1 输出功率 7.00 w 相关零件 LNK457DG Gerber文件 rd324gerber.zip